Cхема электрооборудования автомобиля Skoda Fabia - 24Lancia Musa / Электросхемы /  Cхема электрооборудования автомобиля Skoda Fabia - 24 
							 
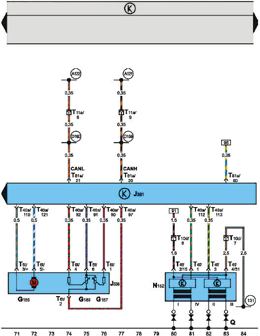
Блок управления "Simos", механизм управления дроссельной заслонкой, система 
зажигания (двигатели 1,0 л, 37 кВт и 1,4 л, 50 кВт выпуска с 08.99 г.)
Смотрите также
Колеса и шины – общая информация
   
Типоразмеры шин
Колеса всех описываемых в настоящем Руководстве моделей автомобилей 
оборудованы радиальными шинами метрического размера со стеклотканевым или 
стальным кордом (обратитесь к иллюс ...
   
Рекомендации по эксплуатации автомобиля с прицепом
   Перед поездкой с прицепом попрактикуйтесь на свободной от транспортаплощадке в управлении автомобилем с прицепом. Поучитесь выполнять повороты,останавливаться и двигаться задним ходом.При эксплуатации ...
   
Контрольная лампа неисправности системы подушек безопасности
   Имея на автомобиле систему подушек безопасности, вы должны быть уверены, что
они сработают в нужный момент и защитят вас в случае дорожно-транспортного
происшествия. Поскольку система подушек являет ...
   
